
BGAN Physical Layer Tester
BGAN Physical Layer Tester
製品概要
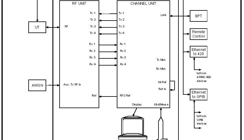
The BGAN Physical Layer Tester (BPLT) supports the testing of physical layer performance and protocol implementation of Radio Access Nodes (RANs) and User Terminals (UTs) implementing Inmarsat’s Broadband Global Area Network (BGAN), Fleet Broadband and Swift Broadband services.